cosi-corr操作详细步骤

article/2025/10/8 6:23:47

       cosi-corr是一个可以加载到ENVI的软件包,由加利福尼亚理工学院的François Ayoub,  Sébastien Leprince,  and Lionel Keene开发,并且提供源代码,该软件受到了NSF的资助。软件的主要功能是可以满足各种影像的正射校正和影像配准。

     针对下载下来的软件包参考《cosi-corr_guide.pdf》,进行配置使用具体详细过程如下:

   (本机环境介绍:win7 64位,ENVI4.7,软件包cosi-corr_pak16dec09

一、材料

     1.软件包:http://www.tectonics.caltech.edu/slip_history/spot_coseis/download_software.html(尊重原创,请注册下载)

     2.数据:http://pan.baidu.com/s/1i3xIsXf

二、配置

     1.论坛:http://www.tectonics.caltech.edu/forum/

     2.作者邮箱:leprincs@caltech.edu

     3.小编邮箱:surveymofan@163.com

     4.配置

      (1)将下载文件夹中的cosi_corr.sav文件放到D:\Program Files(x86)\ITT\IDL71\products\envi47\save_add 文件夹中。

      (2)将NLMeansFilterDll.defNLMeansFilterDll.dllNLMeansFilterDll.dlm文件放到D:\Program Files (x86)\ITT\IDL71\bin\bin.x86文件夹中。

      (3)http://www.microsoft.com/en-us/download/details.aspx?id=29下载Visual C++ runtime,便于编译成功

      (4)调整ENVI缓存大小ENVI->File->Preferences–>Miscellaneous对话框的右下角有cache sizeimage title size分别设置为20040.

      (5)重启ENVI会得到如下界面

 

三、使用(卫星影像)(针对sample data

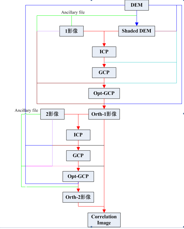
     1.进行变化检测的操作流程:

       Ancillaryfile  -->Topographic modeling(Topographic菜单)-->Select Tie Points:Image to Image -->Tie Points to GCPs -->Optimization -->Orthorectification/Resampling -->Correlation

     2.整体流程图如下:

 

     3.生成*.anc文件

       输入文件:

       SPOT Leader/ Dimap File:lead_01.dat

       输出文件:

       Ancillary Data File :lead_4_1998

       记录sun elevation:63.9、sun azimuth:137.4

       同理对另一幅图像如此操作,得到一个lead2_2000.anc文件(太阳高度角和太阳方位角就不用记录了,这个在生成shaded DEM时用,而只用生成一个shaded DEM就可以)。

     4.生成shaded DEM文件,点击Topographic菜单中的Topographic modeling

       输入文件:

       选择SRTM文件DEM_UTM_SRTM_HectorMine_interp_sinc_10m

       输出文件:

       Outputshaded DEM

       输入相应的太阳高度角和方位角,输出文件的名字为shaded DEM,点击OK,可得到shaded DEM文件。

     5.打开SPOT4影像(SPOT4定义为1影像,SPOT2定义为2影像)和shaded DEM

 

     6.shaded DEM为基准影像,1影像为辅助影像进行选取同名点。点击Select Tie Points: Image to Image

       最后保存文件为:ICP_shadedDEM_SPOT4.pts

 

    7. 生成GCPs,点击The Points to GCPs,生成GCP_shadedDEM_SPOT4.pts文件

     8.优化GCPs,点击GCPs optimization

       输入文件:

       raw imageimag_01.dat

       reference imageshaded DEM

       DEM fileDEM_UTM_SRTM_HectorMine_interp_sinc_10m

       输出文件:

       Optimized GCPSGCP_optimization_shadedDEM_SPOT4.txt

     9.正射纠正,点击Orthorectification/Resampling

       输入文件:

       ancillary filespot4_1998.anc

       GCPs fileGCP_optimization_shadedDEM_SPOT4.txt

       DEMDEM_UTM_SRTM_HectorMine_interp_sinc_10m

       输出文件:

       Mapping MatricesMapping_spot4_Matrices.mat

       点击from raw image

       点击蓝色按钮,点击OK

     10.重采样

       输入数据:

      imageimag_01.dat

       mapping matricesMapping_spot4_Matrices.mat

       输出数据:

       resampled image:resampled_spot4_image

     11.1影像的正射影像为基准影像纠正2影像,选取纠正后的1影像和影像2同名点

     12.ICP转化为GCP,点击Tie Points to GCPs

       输入文件:

       Tied Points FileICP_SPOT4_SPOT2.pts

       Reference imageresampled_spot4_image

       DEM FileDEM_UTM_SRTM_HectorMine_interp_sinc_10m

       输出文件:

       GCPS FileGCP_SPOT4_SPOT2.pts

     13.优化控制点,点击GCPS Optimization

       输入文件:

       Raw image:imag_02.dat

       Reference imageresampled_spot4_image

       DEM FileDEM_UTM_SRTM_HectorMine_interp_sinc_10m

       Ancillary Data Filespot2_2000.anc

       GCPS/Tied Points/ICP FileGCP_SPOT4_SPOT2.pts

       输出文件:

       Optimized GCPS:GCP_optimization_SPOT4_SPOT2.txt

     14.正射纠正2影像,点击orthorectification/resampling

       (备注:只勾选Orthorectification,即先进行旋转矩阵的生成)

       输入文件:

       Ancillary Data Filespot2_2000.anc

       GCPS FileGCP_optimization_SPOT4_SPOT2.pts

       DEMDEM_UTM_SRTM_HectorMine_interp_sinc_10m

       From the rawimag_02.dat

       (点击蓝色按钮)

       输出文件:

       Mapping MatricesMapping_spot2_Matrices.mat

     15.重采样,点击点击orthorectification/resampling

       (备注:只勾选Resampling,即进行重采样)

       输入文件:

       Imageimag_02.dat

       Mapping MatricesMapping_spot2_Matrices.mat

       输出文件:

       Resampling imageresampled_spot2_image

     16.利用影像相关进行变化监测,点击correlation

       输入数据:

       Pre-Event imageresampled_spot4_image

       Post-Event imageresampled_spot2_image

       输出文件:

       Correlation FileCorrelation_Image

     17.最后得到如下结果

       第一幅是东西方向的变化,第二幅是南北方向的变化,第三幅是信噪比。

(本帖供大家参考交流,不涉及任何商业用途,请读者遵守软件开发作者的规则与要求)


http://chatgpt.dhexx.cn/article/hE9xxXvW.shtml

相关文章

pearsonr(x,y)、corr()、corrcoef(u1) 相关系数计算

函数:pearsonr(x,y) 功能: 计算特征与目标变量之间的相关度 参数说明: 1)输入:x为特征,y为目标变量. 2)输出:r: 相关系数 [-1,1]之间,p-value: …

pandas.DataFrame.corr求解变量列相关系数与可视化展示

pandas.DataFrame.corr求解变量列相关系数与可视化展示 目录 pandas.DataFrame.corr求解变量列相关系数与可视化展示 1常见的三种相关系数2 pandas.DataFrame.corr用法3 结果可视化 1常见的三种相关系数 Pearson相关系数:度量两变量之间的线性相关性;对…

【20220623】【信号处理】深入理解Pearson相关系数和Matlab corr()、corrcoef()仿真

目录 一、定义 二、特性 三、适用条件 四、Matlab 仿真 1. 时间序列 2. 矩阵 一、定义 相关系数(correlation of coefficient)是统计学中的概念,是由统计学家卡尔皮尔逊设计的一个统计指标,也称作 Pearson 相关系数。相关系…

python计算两组数据的相关性_关于python:使用.corr获取两列之间的相关性

我有以下熊猫数据框Top15: 我创建了一个列来估计每个人的可引用文档数: 1 2Top15[PopEst] Top15[Energy Supply] / Top15[Energy Supply per Capita] Top15[Citable docs per Capita] Top15[Citable documents] / Top15[PopEst] 我想知道人均可引用…

df.corr和df.describe()

1:df.corr() df.corr()函数的作用是返回列与列之间的相关系数 corr_matrix df.corr() sns.heatmap(corr_matrix, annotTrue, cmapcoolwarm) 2:df.describe() 得到数字列的一些特殊值。如果是df.describe(includeO) ,则描述obje…

Oracle MySQL Hive sql 求相关性系数 corr

MySQL所有版本: CREATE TABLE sample (x float NOT NULL,y float NOT NULL,user_name varchar(255) ) ;INSERT INTO sample VALUES (1, 10, zs); INSERT INTO sample VALUES (2, 4, zs); INSERT INTO sample VALUES (3, 5, zs); INSERT INTO sample VALUES (6, 17…

CORR函数 看不明白

CORR聚集函数来计算相关系数 CORR:皮尔逊相关系数,是用于度量两个变量X和Y之间的相关(线性相关),其值介于-1与1之间。 CORR_S:斯皮尔曼等级相关 SELECT CORR(SYSDATE - hiredate, sal) AS corr_val, CORR…

COSI-Corr安装教程

hello,各位好久不见。最近要处理数据了,一步步学习COSI-Corr软件。安装很简单的,大家一起来学习吧。 1、在COSI-Corr官网点击并注册,官方会给你提供的邮箱发送软件安装包;COSI-Corr: Measuring Ground Deformation from Optical …

matlab corr2原码,matlab中corr2函数的错误

我想通过使用corr2函数的模板匹配来读取输入图像中的字母 . 为此,我创建了数字和符号模板 . 在运行读取信件的代码时,我收到以下错误: Error using corr2 Expected input number 1, A, to be two-dimensional. 用于模板创建的MAtlab代码 %CREATE TEMPLATES one=imread(1.png…

pandas——相关系数函数corr()

计算DataFrame列之间的相关系数 a np.arange(1,10).reshape(3,3)data DataFrame(a,index["a","b","c"],columns["one","two","three"])print(data)one two threea 1 2 3b 4 5 6c 7 …

回归分析中的相关度(Corr)和R^2

一、.皮尔逊相关系数(Pearson Correlation Coefficient) 1.可以用来衡量两个数值之间的线性相关程度 2.对应的取值范围为[-1,1],即存在正相关,负相关和不相关 3.计算公式: 二、R^2 1.定义:决定系数,反应…

Python机器学习:corr()分析变量之间的相关关系

变量之间存在多重共线性的情况下会影响模型的精度,这里用相关矩阵corr()和热力图heatmap()可以直观地观察变量之间的相关关系,进而判断是否要对自变量进行删除,或者降维的操作。 首先用corr()构造相关矩阵研究变量之间的相关关系&#xff1a…

理解页面置换算法

对页面置换算法的理解: 在进程运行时,若其访问的页面不在内存,而需将其调入,但内存已无空闲空间时,就需要从内存中调出一页程序或数据,送入磁盘的对换区。选择调出页面的算法就称为页面置换算法。好的页面置…

Python实现页面置换算法

Python实现页面置换算法 FIFO LRU OPT 页面置换——FIFO、LRU、OPT Python实现页面置换算法页面置换算法:一、FIFO(先进先出置换算法)1.算法解析算法原理:当需要淘汰一个页面时,总是选择驻留主存时间最长的页面进行淘…

页面置换算法java_页面置换算法之Clock算法

1.前言 缓冲池是数据库最终的概念,数据库可以将一部分数据页放在内存中形成缓冲池,当需要一个数据页时,首先检查内存中的缓冲池是否有这个页面,如果有则直接命中返回,没有则从磁盘中读取这一页,然后缓存到内…

一文看懂页面置换算法

页面置换算法分为两类 1、局部页面置换算法 最优页面置换算法(OPT、optimal)先进先出算法(FIFO)最近最久未使用算法(LRU,Least Recently Used)时钟页面置换算法(Clock)最不常用算法…

虚拟内存页面置换算法

虚拟内存页面置换算法 虚拟地址空间页表分页式分段式段页式 页面置换算法最优置换算法( OPT)先进先出算法(FIFO)最近最久未使用算法(LRU) 虚拟内存是计算机系统内存管理的一种技术。 它使得应用程序认为它拥有连续的可用的内存(一个连续完整的地址空间&a…

OS之页面置换算法

之前几篇博客记录了OS内存管理的一些知识和技术,接下来将继续深入,介绍一些页面置换算法,这里包括一些我们大家都略有耳闻的算法。 置换算法 当出现缺页故障时,需要从外存调入新的页面到内存中去,而如果此时内存已满…

os 页面置换算法

在进程运行过程中,若其所要访问的页面不在内存,而需把它们调入内存,但内部无空闲空间时,为了保证该进程能正常运行,系统必须从内存中调出一页程序或数据送到磁盘的对换区中。但应将哪个页面调出,须根据一定…

内存页面置换算法

前面我们说过了进程的调度算法,今天我们继续来盘内存页面的置换算法,给你整的明明白白的🤪🤪🤪。 内存页面置换算法主要有下面这么几种: 最佳页面置换算法(OPT)先进先出置换算法&a…