加密视频的解密思路,金盾提取

article/2025/10/16 10:51:28

互联网发展到今天,我们已经可以从网上获取各种各样的资料了。大大的方便了我们的学习和生活。特别是视频,各种培训课程,基本只有VIP才能享受,而且还不能分享给其他人,因为视频加密了。
那么视频可以解密出来吗?今天就和大家简单聊聊。
首先我们要弄清楚它这个加密是怎么弄的,我们才能想办法去解密。加密无非就是把数据扭曲变形,或者简单的加入一些乱码,然后根据设置的密钥去生成播放密码,这样你就可以用这个播放密码去播放加密视频了。这个就是一机一码。重点来了,无论它怎么去加密,它总有要显示明文的时候,然后我们就可以在它显示的时候去提取出来。
下面以金盾2021为例,简单的介绍一下。
008AD04D . E8 8299B5FF call 金盾21播.004069D4
008AD052 . 8BC7 mov eax,edi
008AD054 . 99 cdq
008AD055 . 034424 08 add eax,dword ptr ss:[esp+0x8]
008AD059 . 135424 0C adc edx,dword ptr ss:[esp+0xC]
008AD05D . 52 push edx
008AD05E . 50 push eax
008AD05F . 8BC3 mov
这个就是用脚本的方法去提取。
如果你不会用这个,网络上也有傻瓜式的方法,就是提取工具。
在这里插入图片描述


http://chatgpt.dhexx.cn/article/C2bo3lCX.shtml

相关文章

2023VR视频加密解决方案

如今VR技术在各个领域中的使用,使得我们在日常生活中也可以看到它的身影,常见的就是应用到培训、影院和游戏当中,我们都知道VR视频比传统的平面视频能给用户带来更好的体验,而且现在在教育、娱乐等领域VR类视频也越来越多。相比于…

打造更安全的视频加密,云点播版权保护实践

在中国,以在线教育、职业培训、OTT 服务商等为代表的网络视频行业,其付费规模逐步增长。然而,针对网络视频的盗版侵权行为层出不穷,对版权方利益造成了严重的损失。因此,这一类用户急切地希望其高质量的视频内容能受到…

鸿蒙密视视频加密软件,鸿蒙密视视频加密软件

鸿蒙密视针对视频夸平台的离线观看、防拷贝、防刻录、防一号多人使用等问题,推出专门针对企业视频防护完整解决方案,鸿蒙密视视频加密软件,实现对视频数据安全的保护。 功能特点 1.支持所有视频音频格式 鸿蒙密视软件支持所有视频格式&#x…

vep加密视频转换为mp4提取破解录屏教程

现在很多朋友在找这个vep提取器,这个提取器只能提取很老的快速加密的vep视频,甚至最新的快速加密都不能提取,而商家用快速加密的人很少,绝大多数是重编码加密,这就是大多数人反应这个工具没任何用处的原因。 所以vep加…

加密视频

本文主要描述加密视频涉及到的技术、基础概念,以及加密视频播放的工作原理。 加密视频 加密视频是经过加密的,播放的时候需要经过用户认证,然后在线获取解密密钥,才能解密并进行播放。 加密视频基础概念 DRM 数字版权管理&am…

vep加密视频破解转换翻录为mp4教程

可能有很多人都没有听说过这个视频格式,这是大黄蜂云课堂播放器所独有的格式,只有通过该播放器才能够打开这个加密的视频,安全系数很高,但也极大的限制了一个视频的传播和播放。如果我们在网络上下载了vep格式的视频,可…

金狮加密视频播放器破解翻录限制转换为mp4工具使用教程

最近在研究金狮加密视频,并且下载了一套视频,发现使用金狮播放器播放视频的同时录屏工具是不能打开的,所以研发了一款工具,使用后可直接破解了播放器检测录屏工具的限制。这样就能随意使用录屏工具录屏了。 使用方法很简单&#…

加密视频如何破解 如何解除机器码绑定的视频

加密视频破-解说明 如何破-解加密的视频教程 1.为什么要破-解加密视频? 目前市面有很多视频是加密的需要输入密码才能观看, 而且是一台电脑一个机器码绑定的 每台电脑都需要一个独立的密码。一旦电脑有故障修复主板 CPU后该密码就作废了,或是联系不上提供密码的人,给大家学…

金盾加密视频破解翻录限制工具使用教程

最近在研究金盾的加密视频。想用录屏软件录制为mp4格式的视频。方便在别的机器观看。 发现一旦打开金盾的播放器。然后再打开录屏工具就会被检测。然后录屏工具会强制关闭。 所以我研发了一款工具,可以直接破解播放器检测录屏工具。然后就可以快乐的翻录了。 下载…

惊呆了,我们的加密视频教学竟然可以轻易翻录和破解!!!

我是一位普通的培训讲师。我发现我们老师正被视频教学盗版侵害着。比如a有几个卖视频教学的老师朋友,购买了很贵的加密系统加密视频教学,很快就有很多人在某宝公开10块售卖高清没水印盗版教学;b做网上视频直播教学的几个老师,某宝…

加密视频解密过程

视频共享、交互是互联网时代的具体表现,在线学习视频是现在人的生活方式,我们需要下载很多视频进行学习,但是很多优质的视频资源都进行了加密保护,当你发现下载的视频提示你需要输入播放密码的时候,点击视频不能播放&a…

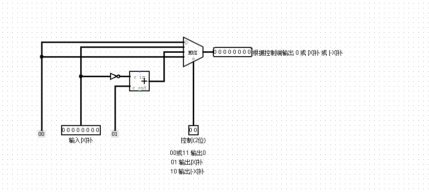
北航计算机组成原理课程设计-2020秋 PreProject-Logisim-斐波那契数列问题(简单迭代法+矩阵乘法的快速幂)

北航计算机学院-计算机组成原理课程设计-2020秋 PreProject-Logisim-斐波那契数列问题(简单迭代法矩阵乘法的快速幂) 从本节开始,课程组给出的教程中增添了很多视频讲解。为了避免侵权,本系列博客将不会搬运课程组的视频讲解,而对于文字讲解…

北航计算机组成原理课程设计-2020秋 PreProject-Logisim-入门指南与Logisim门电路

北航计算机学院-计算机组成原理课程设计-2020秋 PreProject-Logisim-入门指南与Logisim门电路 本系列所有博客,知识讲解、习题以及答案均由北航计算机学院计算机组成原理课程组创作,解析部分由笔者创作,如有侵权联系删除。 从本节开始&#…

计算机组成原理课程设计——简单CISC模型机设计

根据《计算机组成原理课程设计》的设计要求设计能够执行一定机器指令完成指定任务的CISC模型机。 1、课程设计的题目和内容 1.1 课程设计的题目 本次课程设计中本人选题为:输入包含10个整数(有符号数)的数组M,将其分成正整数数组…

计算机组成原理74299,计算机组成原理课程设计(模型机)

计算机组成原理课程设计 模型机详细介绍 1. 模型机的结构 模型机主要由运算器、控制器、存储器、数据总线、输入输出和时序产生器组成,模型机的结构图如图1所示。 图1 模型机结构图 (1) 运算器。运算器又由运算逻辑单元、数据暂存器、通用寄存器组成。在图 1模型机的…

山东大学软件学院计算机组成原理课程设计实验四

文章目录 一、实验时间二、实验内容1.实验目的2.设计要求3.结构框架图4. 实验要求和基本思路5. 微程序设计 三、电路图1. 启动电路2. MBR寄存器3.总图 四、补充说明 一、实验时间 第四次实验:2021年4月15日星期四,第7周 第二次部件级实验,算…

NEFU计算机组成原理课程设计之乘法器

乘法器 只需要根据学习通中给出的视频,进行操作即可下面为logisim截图 原码一位乘 补码一位乘 这个也不难就不说费话了直接上图

山东大学软件学院计算机组成原理课程设计实验一

文章目录 一、实验时间二、实验内容1、熟悉Quartus II 开发环境及实验台2、设计16位寄存器3、设计二选一(每路数据宽度8位)多路选择器 一、实验时间 2021年3月18日星期四,第三周 二、实验内容 1、熟悉Quartus II 开发环境及实验台 &#…

山东大学软件学院计算机组成原理课程设计实验三

文章目录 一、实验时间二、实验内容1. 实验目的2. 设计要求3. 实验基本思路 三、电路图1. 可预置初值的模256异步计数器2. 8位ALU电路3. 总图 四、补充 一、实验时间 第三次实验:2021年4月8日星期四,第六周 第一次部件级实验,开始算分 二、…

北航计算机组成原理课程设计-2020秋 PreProject-Logisim-Logisim组合逻辑电路

北航计算机学院-计算机组成原理课程设计-2020秋 PreProject-Logisim-Logisim组合逻辑电路 本系列所有博客,知识讲解、习题以及答案均由北航计算机学院计算机组成原理课程组创作,解析部分由笔者创作,如有侵权联系删除。 从本节开始&#xff0…